Grosir Kotak penghilang bau biologis

  • Kotak penghilang bau biologis

Kotak penghilang bau biologis

Aliran Proses

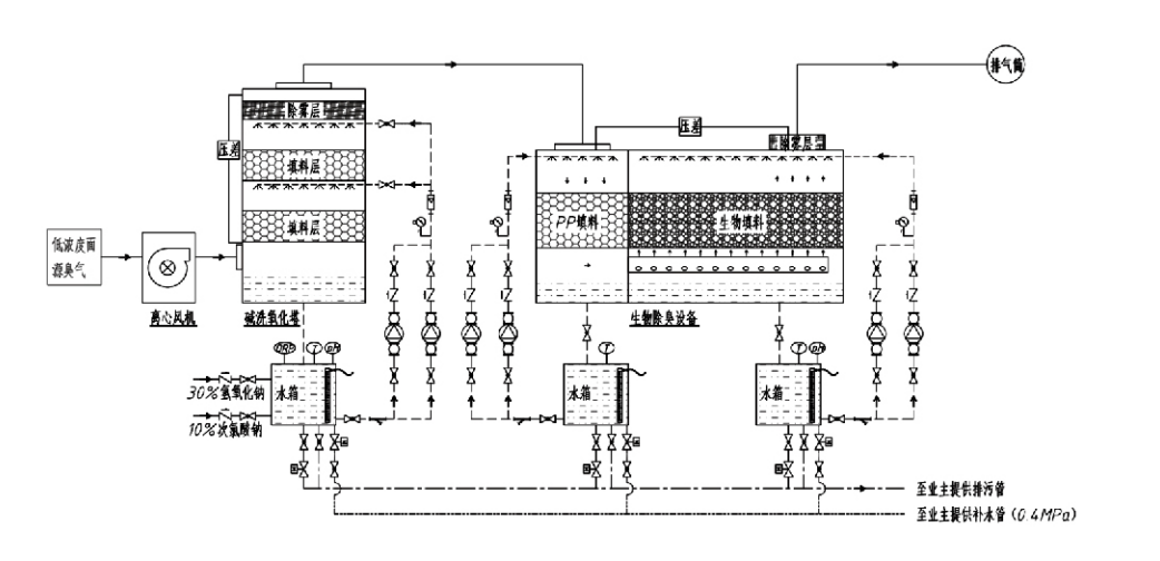
Gas berbau → Sistem pengumpulan → Sistem pra-cuci → Sistem filtrasi → Kipas sentrifugal → Sistem pembuangan
Sistem sirkulasi Sistem pelembab

Area Aplikasi untuk Proses Pengendalian Bau
Peternakan;
Pabrik pengolahan makanan;
Fasilitas untuk pembuangan hewan mati yang tidak berbahaya;
Pabrik kimia;
Instalasi pengolahan air limbah;
Pabrik makanan dan lokasi lain menghasilkan gas berbau busuk.
Tempat pemindahan sampah;

Catatan: Proses ini terutama berlaku untuk mengolah gas berbau busuk yang terdiri dari senyawa yang mengandung sulfur (H₂S, SO₂, merkaptan, sulfida, dll.), senyawa yang mengandung nitrogen (NH₃, trimetilamina, Amida, dll.), halogen dan turunannya (gas klor, hidrokarbon terhalogenasi, dll.).

Deskripsi Produk: Penjelasan Prinsip Proses Penghilang Bau Biologis dan Karakteristik Kinerja

Gabungan unit penggosok biologis dan penghilang bau filtrasi mengintegrasikan tiga teknologi biologis: penggosok biologis, filtrasi tetesan biologis, dan filtrasi biologis. Perangkat penghilang bau biologis komposit baru ini dikembangkan dengan mensintesis keunggulan ketiga teknik biologis ini. Gas-gas berbau memasuki zona scrubbing melalui saluran masuk, di mana mereka menjalani pengolahan awal dengan air atau larutan scrub kimia pekat. Zona scrubbing ini melengkapi penyerapan bahan kimia yang larut dalam air, penghilangan debu, dan pelembapan gas berbau. Gas berbau busuk yang belum dihilangkan kemudian dilanjutkan ke zona filtrasi lapisan biofilter multi-tahap. Saat melewati lapisan filter, polutan berpindah dari fase gas ke permukaan biofilm:
a) Di bawah aksi air yang disemprotkan, gas berbau busuk bersentuhan dan larut dalam lapisan air pada bahan pengemas lembab (media biologis).
b) Komponen berbau busuk yang memasuki biofilm terdegradasi di dalam bahan pengemas melalui penyerapan dan dekomposisi mikroba.
c) Mikroorganisme memanfaatkan komponen berbau busuk yang diserap sebagai sumber energi untuk reproduksi lebih lanjut. Ketiga proses ini terjadi secara bersamaan, memastikan keseluruhan sistem
memenuhi standar emisi.

Penentuan Parameter Proses

1. Pemilihan Pompa Air
2. Tinggi Pengepakan: Sekitar 0,8–1,2 m
3. Kecepatan Gas
Waktu tinggal gas di dalam peralatan: 5–25 detik (Peralatan kami biasanya mencapai waktu tinggal menara kosong lebih dari 20 detik)
Kecepatan gas dikontrol pada 0,2–0,5 m/s. (Kecepatan gas menara adalah kecepatan linier gas campuran yang dihitung berdasarkan luas penampang menara kosong; volume gas maksimum terjadi di dasar menara, biasanya digunakan untuk perhitungan.)
Peralatan kami menggunakan kemasan organik polimer bulat, D=50 mm, (voidage) = 0,73
Volume efektif dan tinggi bahan biofilter dan biofill dihitung dengan rumus sebagai berikut:
V = QT / 3600
T = VT / 3600
Dimana:
V = Volume efektif lapisan pengepakan (m³)
Q = Laju aliran gas berbau (m³/h)
T = Waktu tinggal menara kosong
H = Tinggi lapisan pengepakan (m)
V = Kecepatan gas menara kosong (m/s)

Keunggulan Kinerja Pengendalian Bau Biologis

● Efisiensi Perawatan Tinggi dan Penghilang Bau Unggul
Peralatan pengontrol bau filtrasi mikroba secara efektif menghilangkan polutan tertentu seperti hidrogen sulfida, amonia, dan metil merkaptan, menghasilkan penghilangan bau yang luar biasa dengan efisiensi melebihi 95%.
Produk ini memenuhi persyaratan lingkungan pengendalian bau yang paling ketat di berbagai wilayah dalam kondisi musiman atau iklim apa pun.
● Proses Penghilang Bau Tingkat Lanjut dan Rasional
Proses penghilangan bau yang canggih dan rasional memastikan emisi akhir tidak berbahaya bagi manusia dan hewan. Teknologi ramah lingkungan ini tidak menimbulkan polusi sekunder.
● Aktivitas Mikroba
Hanya sejumlah kecil zat nutrisi yang dibutuhkan selama pengoperasian awal. Mikroorganisme mempertahankan aktivitas optimal dengan menyerap nutrisi dari gas buang.
● Toleransi Beban Guncangan Tinggi
Sistem secara otomatis menyesuaikan dengan konsentrasi gas buang puncak, memastikan pengoperasian mikroba berkelanjutan dengan toleransi beban kejut yang kuat. Ini mewakili fitur dan keunggulan paling khas dari peralatan penghilang bau filtrasi mikroba dibandingkan metode lainnya.
● Memperpanjang umur media biologis
Media biologis yang diproses secara khusus menunjukkan luas permukaan spesifik yang tinggi, memfasilitasi pembentukan dan pelepasan biofilm, tahan korosi dan biodegradasi, memberikan isolasi termal yang sangat baik, memiliki porositas tinggi, penurunan tekanan minimal, dan distribusi gas/air yang efisien. Kehidupan pelayanan mencapai 8–10 tahun.
● Pengoperasian Sederhana, Bebas Perawatan
Tidak memerlukan personel khusus atau pemeliharaan rutin. Biaya operasional yang sangat rendah dengan manajemen yang mudah. Mampu beroperasi 24 jam terus menerus atau penggunaan terputus-putus.
Komponen dengan keausan minimal memastikan perawatan yang sangat mudah.

Hangzhou Lvran Perlindungan Lingkungan Group Co, Ltd.

  • 1000+

    Pelanggan unit layanan

  • 2000+

    Kasus Rekayasa Nasional

Hangzhou Lvran Environmental Protection Group Co., Ltd. adalah penyedia layanan rekayasa sistem pengolahan gas limbah yang komprehensif dan produsen peralatan, yang mengintegrasikan R&D, layanan teknis, desain, produksi, instalasi teknik, dan layanan purna jual.

We are China Kotak penghilang bau biologis Suppliers and Wholesale Kotak penghilang bau biologis Exporter, Company. Grup ini adalah perusahaan teknologi tinggi nasional, perusahaan sains dan teknologi Provinsi Zhejiang, pusat penelitian dan pengembangan regional, dan unit kredit berperingkat AAA. Ia memegang lebih dari 30 paten model utilitas, banyak paten penemuan, dan hak cipta perangkat lunak. Grup ini telah lama menjalin kerja sama penelitian dan pengembangan teknis dengan universitas dan institusi dalam negeri, termasuk "Pusat Penelitian dan Pengembangan Inovasi Lingkungan" yang dibangun bersama dengan Universitas Sains dan Teknologi Anhui dan "Pusat Penelitian dan Pengembangan Teknologi Baru Energi dan Lingkungan Plasma" yang dikembangkan bersama dengan Universitas Sci-Tech Zhejiang. Grup ini telah mendirikan basis penelitian dan pengembangan serta produksinya sendiri untuk kolaborasi teknis yang mendalam. Grup ini memiliki teknologi inti pengolahan gas VOC, memiliki kualifikasi kontrak umum Level 2 untuk konstruksi pekerjaan umum kota, izin produksi keselamatan, kualifikasi desain khusus Kelas B untuk pengendalian pencemaran lingkungan di Provinsi Zhejiang, kualifikasi layanan tenaga kerja yang tidak diklasifikasikan, dan kontrak khusus untuk proyek-proyek khusus. Grup ini bersertifikat ISO9001 untuk kualitas internasional, ISO14001 untuk pengelolaan lingkungan, dan ISO45001 untuk kesehatan dan keselamatan kerja.

KEHORMATAN & SERTIFIKAT

Penghargaan berikut mewakili kecemerlangan kami. Kami memenangkan pelanggan dengan produk berkualitas tinggi dan memenangkan pujian tinggi dari pasar dan semua lapisan masyarakat dengan pelayanan yang baik.

  • Unit dasar dan reaktor medan listrik tinggi tipe pelat untuk mencegah kebocoran di sepanjang permukaan
  • Perangkat reaksi untuk mensintesis metanol menggunakan karbon dioksida dan air dan metode untuk mensintesis metanol menggunakan karbon dioksida dan air
  • Precipitator elektrostatis yang dapat membersihkan sendiri
  • Kipas bertekanan tinggi tahan korosi dengan fungsi penyesuaian arah angin
  • Kipas berkapasitas tinggi yang dapat membersihkan sendiri dan dapat disesuaikan
  • Gabungan sistem kontrol pra-perawatan gas buang gasifikasi katalitik
  • Pembersihan uap sistem pemurnian dan pengolahan gas buang medan elektrostatik terus menerus
  • Sistem peralatan pemurnian gas buang fotolisis UV plasma suhu rendah
  • Sertifikat pendaftaran merek dagang
Berita dan Acara Baru-baru ini
Bagikan dengan Anda
Lihat Berita Lainnya